
PLC作为工业自动化中不可或缺的重要组成部分,在生产过程中发挥着关键的作用。特别是Ladder Logic语言作为PLC编程的重要工具,为工业系统的控制提供了精准而可靠的支持。 本文详细阐述了PLC编程的基本原理和功能,深入介绍了Ladder Logic语言的定义、特点、基本语法及其在实际工业系统中的应用。此外,还探讨了PLC特殊块功能和用户定义功能块的概念及其作用。
在当今自动化产业中,可编程逻辑控制器(PLC)扮演着至关重要的角色。而Ladder logic(梯形逻辑)语言可以被视为基于规则而非过程的语言,被广泛用于编程PLC中,特别是需要顺序控制过程或复杂的自动化系统。
本文讲述关于PLC -Ladder logic语言基础,希望能帮助你更好的理解PLC的逻辑。
PLC是什么?
PLC(Programmable Logic Controller),即可编程逻辑控制器,是一种专为工业环境设计的数字运算操作电子系统。它使用可编程存储器存储执行各种操作(如逻辑运算、顺序控制、定时、计数和算术运算)的指令,并通过数字或模拟输入输出来控制各类机械设备或生产过程。
图 1 :这台集成显示屏的 Crouzet EM4 PLC正在运行经典的 “Hello World!” 计划。
PLC的基本功能是通过逻辑将输入信号转换为设备输出。这类似于键盘输入字符后在屏幕上显示输出。在工业环境中,PLC用于控制各种设备和过程,例如根据传感器信号使机器人执行复杂动作。
什么是Ladder Logic语言?我们先来了解一下PLC编程语言的种类,根据IEC61131-3定义。这包括:
梯形逻辑(LL,Ladderlogic)
功能框图(FBD,FunctionBlock Diagram)
顺序流程图(SFC,SequentialFlow Chart)
结构化文本(ST,StructuredText)
指令列表(IL,InstructionList)
其中Ladder logic语言应用很广,他可以快速理清PLC的逻辑规则。Ladder logic语言的排列方式类似于梯子
举例:如下图所示的一个梯形图。这个是 Modicon PLC 程序用于单个按钮控制过程。
图 2 :在Schneider Modicon PLC上实现的梯形逻辑程序
创建一个新的梯形图时,首先可以看到两条竖线(如图中橙色线),我们就是在这两条竖线之间进行梯形图的编写程序。
什么是Rung?
如图2梯形图中,每一条水平线被称为一个Rung。Ladder logic符号就放置在这些水平线上。每条Rung代表一条规则,我们可以从左到右、从上到下阅读这些逻辑和规则。
Ladder logic语言基本语法
在对PLC进行编程之前,请先查看以下编程的基本符号。符号还附带地址或值,可用于指定输入、输出、定时器、计数器和其他特定指令。
Ladder logic符号
Rung 输入
Rung输出
为了更好理解,你可以想象“Rung 输入”是一个按钮/开关,而“Rung输出”是一个灯泡/负载。内部的斜线表示常开/常闭状态。
逻辑 “与”(AND)
上述实现了功能:电机开门= “开关 1 触发“与 ”开关 2触发“,即当开关 1与开关 2同时触发的时候,电机开门。
可以想象成,两个安保人员,各拿一把银行金库的钥匙。只有两个人同时转动钥匙时,金库门的电机运作,把门打开。
逻辑“与非”(AND with NOT)
上述实现了功能:电机开门= “开关触发”与非“障碍物触发”,即当开关触发,但是障碍物没有触发的时候,电机开门。
可以想象成,两个安保人员,一个有银行金库的钥匙,一个巡逻是否有坏人。只有当时转动钥匙并且没有坏人的时候,金库门的电机运作,把门打开。当然,障碍物也可以是某个停止按钮没有被按下。
逻辑“或”(OR)
上述实现了功能:电机开门= “开关1触发”或“开关2触发”,即当开关1和开关2只要有一个触发的时候,电机开门。
可以想象成,两个安保人员,两个人都有银行金库的钥匙。任何一个人转动钥匙,金库门的电机运作,把门打开。
组合逻辑
上述实现了功能:电机开门= (“开关1触发”或“开关2触发”)与非“障碍物触发”,即当开关1和开关2只要有一个触发的时候,并且障碍物没有触发的时候,电机开门。
可以想象成,三个安保人员,两个人有银行金库的钥匙,一个人巡逻是否有坏人。任何一个人转动钥匙并且没有坏人的时候,金库门的电机运作,把门打开。
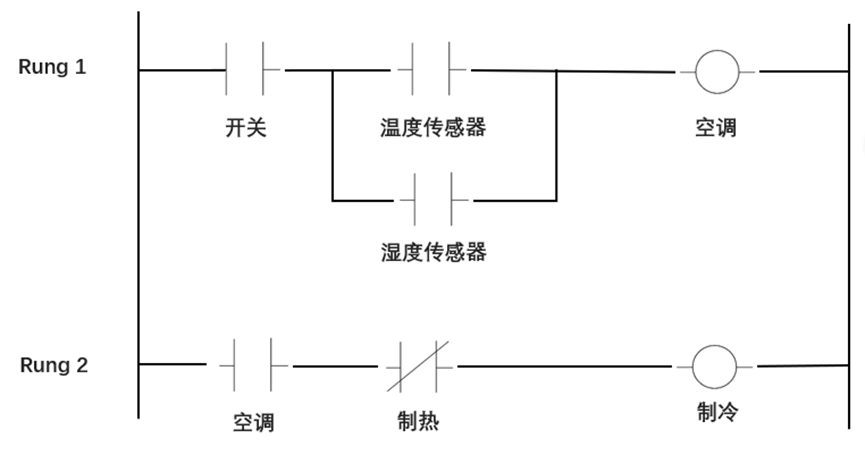
举个实际应用:空调系统
图3:空调系统
我们可以看到有两条规则:
Rung1:实现功能:空调打开 = “开关触发” 与 (“温度传感器触发” 或“湿度传感器触发“),即当开关触发并且温湿度传感器只要有一个触发的时候,空调打开。
Rung2: 实现功能:制冷打开=“空调触发”与非“制热触发”,即空调打开并且没有按下制热按钮的时候,执行制冷
注意:在第二条规则里,空调从规则一里的执行器变成了规则二里的一个检查器。规则二里的“制冷”,如果继续写下一条规则的时候,也可以变成一个检查器,馈送到另一个输出设备比如“压缩机”。这种系统允许将非常复杂的逻辑设计分解和评估。
PLC具有许多类型的特殊块。它们包括定时器、算术运算符和比较器、表查找、文本处理、PID控制和滤波等功能。
更强大的PLC可以在一组内部存储位置上操作,并在一定地址范围内执行操作,例如模拟物理顺序鼓控制器或有限状态机。在某些情况下,用户可以定义自己的特殊块,这实际上是子程序或宏。丰富的特殊块库以及高速执行使得PLC能够实现非常复杂的自动化系统。
用户定义功能块(UDFB)
用户定义功能块(UDFB)之于可编程逻辑控制器(PLC)就像功能之于微控制器一样。两者都是用于简化代码的结构,使其更容易编写,故障排除和维护。它们也是允许代码在将来被重用的基本结构。
UDFB实例:
我们在Arduino Opta 中使用的简单UDFB的构造。该UDFB采用Arduino PLC集成开发环境 (IDE) 1.0.3.0版本开发。
图 4 :UDFB实例
如上图,我们将构建如图1中突出显示的UDFB。这个块被用作状态机的一部分。它的作用是充当看门人。如果机器的uiState状态变量等于1,并且启用了该块,则执行该行的其余部分。从C编程的角度来看,这就像一个以uiState为索引的开关语句。请注意,前缀ui是匈牙利语的无符号整数表示法。
这种特殊的构造导致了一个相对干净的梯形逻辑。Rung 3的英文描述是这样的:
如果UDFBFBuiEqual被启用并且机器状态(uiState)继续
另外,如果主开关是打开的
同样,如果瞬时选择开关处于前进位置,则切换到状态2
否则,如果瞬间选择开关处于反向位置,则切换到状态4
总结
作为工业自动化不可或缺的组成部分,PLC在现代工业中的应用越来越广泛。梯形逻辑已经发展成为一种编程语言,了解Ladder logic语言,可以帮助你更快理解PLC的逻辑。
小编的话
正如本文所介绍的,Ladder Logic语言以其直观、易懂、灵活的特点在PLC编程中占据重要地位。通过图形化的表示方法,它简化了复杂的控制逻辑,使得工程技术人员能够更快速地理解和编写PLC程序。因此,LadderLogic语言成为许多工程师的首选编程方式。您对PLC编程语言的特性及其应用有哪些经验或疑问?